Perfilación con
Escaneo Láser
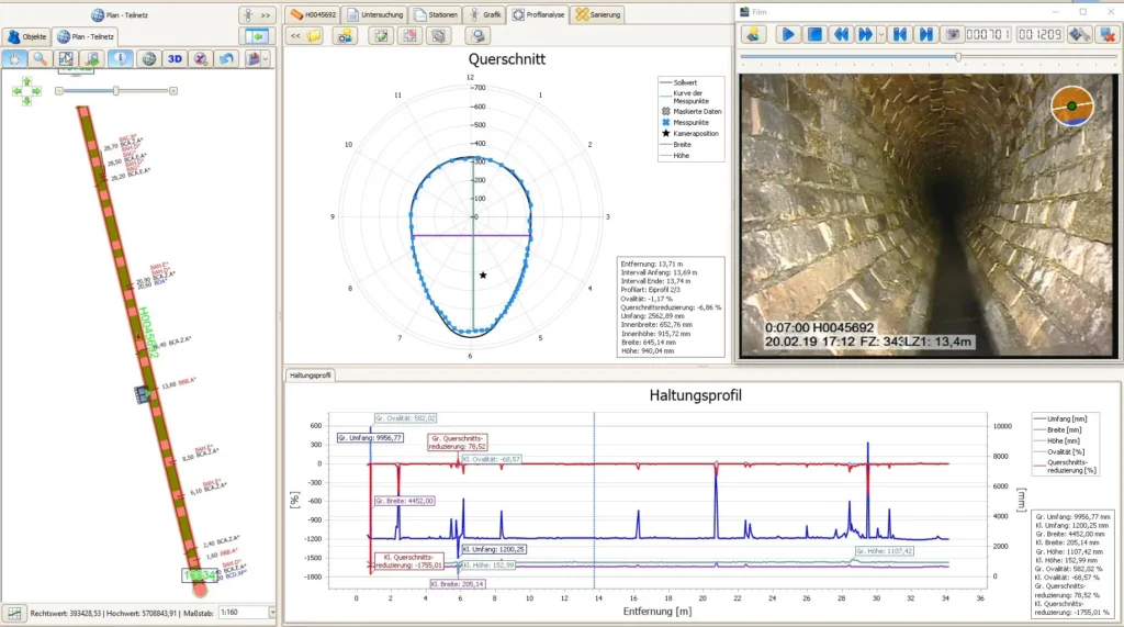
Diagnóstico rápido y preciso de tuberías para una rehabilitación optimizada
- Escaneo láser continuo durante la inspección, sin detener el proceso
- Captura completa del perfil real en secciones circulares y ovoides
- Alta precisión en la detección de deformaciones y cambios estructurales
- Datos disponibles en campo o en oficina con IKAS evolution
- Informe visual claro: gráficos y reportes personalizados
- Optimiza selección y dimensionamiento de revestimientos y reparaciones
Beneficios clave
captura completa del perfil real entre pozos, con alta precisión en detectar cambios dimensionales.
la medición se realiza durante el recorrido de inspección de retorno, sin necesidad de pasos adicionales.
puede realizarse en campo o en oficina mediante IKAS evolution, y el software permite manejar los datos de forma visual e intuitiva.
ideal para planificar reparaciones, dimensionar correctamente los revestimientos de tuberías y garantizar ajustes precisos.
Captura rápida y precisa de perfiles
Para la medición LaserScan, la cámara se alinea con la pared interior de la tubería, de modo que la distancia a la cámara se determina mediante dos puntos láser. Se mide todo el perfil y se registra cualquier desviación en el tramo de alcantarillado mientras el equipo se desplaza hacia afuera de la tubería con la cámara girando simultáneamente. El software evalúa los datos y los genera en forma de informe y gráficos.
MainLite® HD
Inspección Portátil de Alto Rendimiento
El MainLite® HD es la solución portátil ideal para inspección de redes de alcantarillado en cualquier entorno. Basado en los tambores compactos KW 207 o KW 307 y el controlador multifunción BP 3, este sistema ofrece un rendimiento profesional en un formato totalmente adaptable.
Puedes montarlo fácilmente en vehículos de inspección, UTVs o camionetas. Para mayor portabilidad, el MainLite® convierte el sistema en una estación de trabajo móvil, con asiento acolchado y soporte ergonómico para el controlador.
Ya sea en zonas urbanas, rurales o proyectos contratados, el MainLite® HD está diseñado para ofrecer potencia, versatilidad y facilidad de uso con solo presionar un botón.





